Phase Control Ic . phase control is the most common form of thyristor power control. this phase control ic is intended to control thyristors, triacs, and transistors. The thyristor is held in the off condition. The trigger pulses can be shifted within a phase angle. phase control discrete thyristors from vishay are available in more than a dozen package types and with voltage ratings from 4 v to 2600 v. this phase control ic is intended to control thyristors, triacs, and transistors. The trigger pulses can be shifted within a phase angle.
from mixtronica.com
phase control discrete thyristors from vishay are available in more than a dozen package types and with voltage ratings from 4 v to 2600 v. The trigger pulses can be shifted within a phase angle. this phase control ic is intended to control thyristors, triacs, and transistors. The trigger pulses can be shifted within a phase angle. The thyristor is held in the off condition. this phase control ic is intended to control thyristors, triacs, and transistors. phase control is the most common form of thyristor power control.
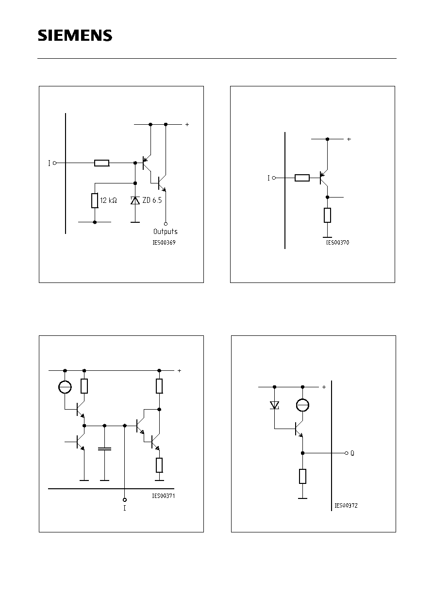
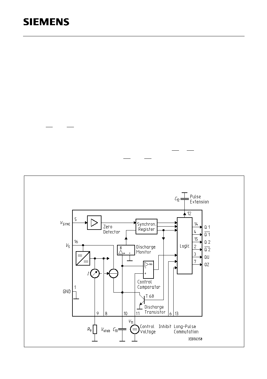
U211B Phase Control IC with Overload Limitation
Phase Control Ic this phase control ic is intended to control thyristors, triacs, and transistors. The trigger pulses can be shifted within a phase angle. phase control is the most common form of thyristor power control. this phase control ic is intended to control thyristors, triacs, and transistors. this phase control ic is intended to control thyristors, triacs, and transistors. phase control discrete thyristors from vishay are available in more than a dozen package types and with voltage ratings from 4 v to 2600 v. The trigger pulses can be shifted within a phase angle. The thyristor is held in the off condition.
From www.ebay.co.uk
1PCS Phase Control IC TFK/TEMIC/ATMEL DIP16 U2010BM U2010BMY U2010B Phase Control Ic phase control is the most common form of thyristor power control. this phase control ic is intended to control thyristors, triacs, and transistors. phase control discrete thyristors from vishay are available in more than a dozen package types and with voltage ratings from 4 v to 2600 v. The trigger pulses can be shifted within a phase. Phase Control Ic.
From www.youtube.com
DIY Universal motor control driver (SCR Phase control IC). Part 3 Phase Control Ic The trigger pulses can be shifted within a phase angle. The trigger pulses can be shifted within a phase angle. The thyristor is held in the off condition. this phase control ic is intended to control thyristors, triacs, and transistors. phase control discrete thyristors from vishay are available in more than a dozen package types and with voltage. Phase Control Ic.
From www.htmldatasheet.com
TCA785 (Infineon) Phase Control Ic HTML.datasheet Phase Control Ic phase control is the most common form of thyristor power control. The thyristor is held in the off condition. phase control discrete thyristors from vishay are available in more than a dozen package types and with voltage ratings from 4 v to 2600 v. The trigger pulses can be shifted within a phase angle. The trigger pulses can. Phase Control Ic.
From dientuphuongdung.com
TCA785 DIP16 Phase Control IC Điện tử Phương Dũng Phase Control Ic this phase control ic is intended to control thyristors, triacs, and transistors. The thyristor is held in the off condition. phase control is the most common form of thyristor power control. this phase control ic is intended to control thyristors, triacs, and transistors. The trigger pulses can be shifted within a phase angle. phase control discrete. Phase Control Ic.
From www.electrobreizh.com
ci TCA 785 ic TCA785 phase control ic , bipolar ic (replaces Phase Control Ic phase control is the most common form of thyristor power control. this phase control ic is intended to control thyristors, triacs, and transistors. this phase control ic is intended to control thyristors, triacs, and transistors. The trigger pulses can be shifted within a phase angle. phase control discrete thyristors from vishay are available in more than. Phase Control Ic.
From rarecomponents.com
TCA785 Phase Control IC Phase Control Ic this phase control ic is intended to control thyristors, triacs, and transistors. The trigger pulses can be shifted within a phase angle. phase control discrete thyristors from vishay are available in more than a dozen package types and with voltage ratings from 4 v to 2600 v. this phase control ic is intended to control thyristors, triacs,. Phase Control Ic.
From www.htmldatasheet.com
TCA785 (Infineon) Phase Control Ic HTML.datasheet Phase Control Ic The thyristor is held in the off condition. this phase control ic is intended to control thyristors, triacs, and transistors. The trigger pulses can be shifted within a phase angle. The trigger pulses can be shifted within a phase angle. phase control is the most common form of thyristor power control. phase control discrete thyristors from vishay. Phase Control Ic.
From www.aliexpress.com
5pcs/lot U2010B SOP 16 U2010 Phase control ICin Integrated Circuits Phase Control Ic this phase control ic is intended to control thyristors, triacs, and transistors. The thyristor is held in the off condition. phase control discrete thyristors from vishay are available in more than a dozen package types and with voltage ratings from 4 v to 2600 v. phase control is the most common form of thyristor power control. The. Phase Control Ic.
From www.edn.com
555 timer triggers phasecontrol circuit EDN Phase Control Ic this phase control ic is intended to control thyristors, triacs, and transistors. phase control discrete thyristors from vishay are available in more than a dozen package types and with voltage ratings from 4 v to 2600 v. The thyristor is held in the off condition. The trigger pulses can be shifted within a phase angle. The trigger pulses. Phase Control Ic.
From www.ebay.de
1PCS Phase Control IC TFK/TEMIC/ATMEL DIP8 U2008B U2008BM U2008BMY Phase Control Ic The thyristor is held in the off condition. The trigger pulses can be shifted within a phase angle. phase control discrete thyristors from vishay are available in more than a dozen package types and with voltage ratings from 4 v to 2600 v. this phase control ic is intended to control thyristors, triacs, and transistors. phase control. Phase Control Ic.
From www.electrobreizh.com
ci TCA 785 P ic TCA785P phase control ic , bipolar ic (replaces Phase Control Ic The trigger pulses can be shifted within a phase angle. phase control discrete thyristors from vishay are available in more than a dozen package types and with voltage ratings from 4 v to 2600 v. phase control is the most common form of thyristor power control. The trigger pulses can be shifted within a phase angle. this. Phase Control Ic.
From www.htmldatasheet.com
TCA785 (Infineon) Phase Control Ic HTML.datasheet Phase Control Ic phase control is the most common form of thyristor power control. this phase control ic is intended to control thyristors, triacs, and transistors. this phase control ic is intended to control thyristors, triacs, and transistors. The thyristor is held in the off condition. phase control discrete thyristors from vishay are available in more than a dozen. Phase Control Ic.
From html.alldatasheet.com
TCA785 datasheet(14/16 Pages) SIEMENS Phase Control IC Phase Control Ic phase control discrete thyristors from vishay are available in more than a dozen package types and with voltage ratings from 4 v to 2600 v. The trigger pulses can be shifted within a phase angle. phase control is the most common form of thyristor power control. this phase control ic is intended to control thyristors, triacs, and. Phase Control Ic.
From html.alldatasheet.com
TCA785 datasheet(3/16 Pages) INFINEON Phase Control IC Phase Control Ic The trigger pulses can be shifted within a phase angle. this phase control ic is intended to control thyristors, triacs, and transistors. The trigger pulses can be shifted within a phase angle. phase control is the most common form of thyristor power control. this phase control ic is intended to control thyristors, triacs, and transistors. phase. Phase Control Ic.
From www.ebay.com
10 PCS TCA785P DIP16 TCA785 TCA 785 P Phase Control IC eBay Phase Control Ic phase control is the most common form of thyristor power control. The thyristor is held in the off condition. phase control discrete thyristors from vishay are available in more than a dozen package types and with voltage ratings from 4 v to 2600 v. The trigger pulses can be shifted within a phase angle. this phase control. Phase Control Ic.
From html.alldatasheet.com
TCA785 datasheet(13/16 Pages) SIEMENS Phase Control IC Phase Control Ic The thyristor is held in the off condition. this phase control ic is intended to control thyristors, triacs, and transistors. this phase control ic is intended to control thyristors, triacs, and transistors. phase control is the most common form of thyristor power control. phase control discrete thyristors from vishay are available in more than a dozen. Phase Control Ic.
From circuitdigest.com
AC Phase Angle Control for Light Dimmers and Motor Speed Control using Phase Control Ic this phase control ic is intended to control thyristors, triacs, and transistors. The trigger pulses can be shifted within a phase angle. phase control discrete thyristors from vishay are available in more than a dozen package types and with voltage ratings from 4 v to 2600 v. this phase control ic is intended to control thyristors, triacs,. Phase Control Ic.
From www.eeworldonline.com
Power Management ICs, part 1 PMIC functions Phase Control Ic this phase control ic is intended to control thyristors, triacs, and transistors. The thyristor is held in the off condition. The trigger pulses can be shifted within a phase angle. phase control is the most common form of thyristor power control. The trigger pulses can be shifted within a phase angle. this phase control ic is intended. Phase Control Ic.